污泥干化技術分類及簡介
【天津純水設備http://www.n8photo.cn】我國大規模建設污水水處理廠,但污泥處理處置一直被忽視。污泥處置最大的瓶頸是干化減量,高成本一直是困擾行業的一個難題。近年來污水污泥干化技術發展迅速,下面介紹幾種重要的污泥干化技術,供大家參考。
1 概述
污水在處理的過程中將大部分污染物均轉化到了污泥里,因此污泥中含有覆蓋面極廣的各類污染物,包括各種重金屬、微量高毒性有機物(PCBs、AOX等)、大量細菌、病毒體和寄生蟲卵等致病微生物,如不妥善處理,將會引發環境衛生和污染問題,易造成二次污染,我國大規模建設污水水處理廠,但污泥處理處置一直被忽視,近年來污水干化技術發展迅速,下面就介紹幾種當前主流的污泥干化工藝技術。
2 污泥干化設備的類型
2.1 按熱介質與污泥接觸的方式可分為:
2.1.1 直接加熱式:將燃燒室產生的熱氣與污泥直接進行接觸混合,使污泥得以加熱,水分得以蒸發并最終得到干污泥產品,是對流干化技術的應用;
2.1.2 間接加熱式:將燃燒爐產生的熱氣通過蒸氣、熱油介質傳遞,加熱器壁,從而使器壁另一側的濕污泥受熱、水分蒸發而加以去除,是傳導干化技術的應用;
2.1.3 “直接一間接”聯合式干燥:即是"對流—傳導技術"的結合。
2.2 按設備的形式分為:
攤鋪式、轉鼓式、轉盤式、帶式、螺旋式、離心干化機、噴淋式多效蒸發器、流化床、多重盤管式、薄膜式、漿板式等多種形式。
2.3 按干化設備進料方式和產品形態大致分為兩類:
一種是采用干料返混系統,濕污泥在進料前先與一定比例的干泥混合,然后才進入干燥器,產品為球狀顆粒,是干化、造粒結合為一體的工藝;另一種是濕污泥直接進料,產品多為粉末狀。
3 工作原理和工藝流程
3.1 直接加熱轉鼓干化技術
工作原理是:脫水后的污泥從污泥漏斗進入混合器,按比例充分混合部分已經被干化的污泥,使干濕混合污泥的含固率達50%~60%,然后經螺旋輸送機運到三通道轉鼓式干燥器中。
在轉鼓內與同一端進入的流速為1.2-1.3m/s、溫度為700℃左右的熱氣流接觸混合集中加熱,經25min左右的處理,烘干后的污泥被帶計量裝置的螺旋輸送機送到分離器,在分離器中干燥器排出的濕熱氣體被收集進行熱力回用,帶污染的惡臭氣體被送到生物過濾器處理達到符合環保要求的排放標準,從分離器中排出的干污泥其顆粒度可以被控制,再經過篩選器將滿足要求的污泥顆粒送到貯藏倉等候處理。
干化的污泥干度達92%以上或更高。干燥的污泥顆粒直徑可控制在1-4mm,這主要考慮了用干燥的污泥作為肥料或園林綠化的可能性。細小的干燥污泥被送到混合器中與濕污泥混合送入轉鼓式干燥器,用于加熱轉鼓干燥器的燃燒器可使用沼氣、天然氣或熱油等為燃料。
分離器將干燥的污泥和水汽進行分離,水汽幾乎攜帶了污泥干燥時所耗用的全部熱量,這部分熱量需要充分回收利用。因此水汽要經過冷凝器,冷凝器冷卻水入口溫度為20℃,出水溫度為55℃,被冷卻的氣體送到生物過濾器處理完全達到排放標準后排放。
該干化系統特點是:在無氧環境中操作,不產生灰塵,干化污泥呈顆粒狀,粒徑可以控制,采用氣體循環回用設計減少了尾氣的處理成本。
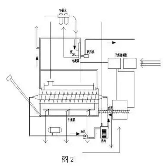
3.2 間接加熱轉鼓干化技術
如圖2是濕污泥直接進料、間接加熱轉鼓干化系統工藝流程圖。
脫水后的污泥輸送至干化機的進料斗,經過螺旋輸送器送至干化機內,螺旋輸送器可變頻控制定量輸送。干化機由轉鼓和翼片螺桿組成,轉鼓通過燃燒爐加熱,轉鼓最大轉速為1.5r/min。
翼片螺桿通過循環熱油傳熱,最大轉速 為0.5 r/min。轉鼓和翼片螺桿同向或反向旋轉,污泥可連續前移進行干化,轉鼓沿長度方向分布為三個燃燒爐溫度區域,分別為370℃,340℃和85℃。翼片螺桿內的熱油溫度為315℃。
轉鼓經抽風,其內部為負壓,水汽和塵埃無法外逸。污泥經轉鼓和翼片螺桿推移和加熱被逐步烘干并磨成粒狀,在轉鼓后端低溫區經過S形空氣止回閥由干泥螺桿輸送器送至儲存倉。污泥蒸發出的水汽通過系統抽風機送至冷凝和洗滌吸附系統。
該干化系統的特點是:流程簡單,污泥的干度可控制,干化器終端產物為粉末狀。
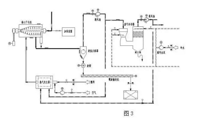
3.3 離心干化技術(即脫水干化一體機)
如圖3是離心干化機系統工藝流程圖。
稀污泥自濃縮池或消化池進入離心干化機,干化機內的離心機對污泥進行脫水,經機械離心脫水后的污泥呈細粉狀從離心機卸料口高速排出,高熱空氣以適當的方式引入到離心干化機的內部,遇到細粉狀的污泥并以最短的時間將其干化到含固率80%左右。
干化后的污泥顆粒經氣動方式以70℃的溫度從干化機排出,并與濕廢氣一起進入旋流分離器進行分離。一部分濕廢氣進入洗滌塔,在洗滌塔中濕廢氣中的大部分水分被冷凝析出,凈化后的廢氣以40℃的溫度離開洗滌塔。
該干化系統的特點是:流程簡單, 省去了污泥脫水機及從脫水機至干化機的存儲、輸送、運輸裝置。
3.4 間接式多盤干燥技術(珍珠工藝)
其工作原理是:機械脫水后的污泥(含固率25%~30%)送入污泥緩沖料倉,然后通過污泥泵輸送至涂層機,在涂層機中再循環的干污泥顆粒與輸入的脫水污泥混合,干顆粒核的外層涂上一層濕污泥后形成顆粒,這個涂敷過程非常重要, 內核是干的(含固率>90%),外層是一層濕污泥,涂覆了濕污泥的顆粒被送入硬顆粒造粒機(多盤干燥器),被倒入造粒機上部,均勻的散在頂層圓盤上。
通過與中央旋轉主軸相連的耙臂上的耙子的作用,污泥顆粒在上層圓盤上作圓周運動。污泥顆粒從造粒機的上部圓盤由重力作用直至造粒機底部圓盤,顆粒在圓盤上運動時直接和加熱表面接觸干化。污泥顆粒逐漸增大,類似于蚌中珍珠的形成過程,最終形成堅實的顆粒故也叫珍珠工藝。
干燥后的顆粒溫度90℃,粒徑為14mm,離開干燥機后由斗式提升機向上送至分離料斗,一部分被分離出再循環回涂層機,同時剩余的顆粒進入冷卻器冷卻至40°送入顆粒儲料倉。
污泥干燥過程所需的能量由熱油傳遞,溫度介于260~230℃的熱油在干燥機內中空的圓盤內循環,從干燥機排出的接近115℃的蒸汽冷凝,經熱交換器冷凝后的熱水溫度為50~60℃。
此間接式多盤干燥器也叫造粒機,立式布置多級分布,間接加熱。
特點:干燥和造粒過程氧氣濃度<2%,避免了著火和爆炸的危險性。顆粒呈圓形、堅實、無灰塵且顆粒均勻、具有較高的熱值可作為燃料,尾氣經冷凝、水洗后送回燃燒爐,將產生臭味的化合物徹底分解,所以其尾氣能滿足很嚴格的排放標準。
3.5 流化床污泥干化技術
如圖5為流化床污泥系統工藝流程框圖。
其工作原理是:脫水污泥送至污泥計量儲存倉,然后用污泥泵將污泥送至流化床污泥干燥機中的進料口并將污泥進行分配。流化床污泥干燥機從底部到頂部基本由三部分組成,在干燥機的最下面是風箱,用于將循環氣體分送到流化床裝置的不同區域,其底部裝有一塊特殊的氣體分布板,用來分送惰性流化氣體。
在中間段,用于蒸發水的熱量將通過加熱熱油送入流化床內。最上部為抽吸罩,用來使流化的干顆粒脫離循環氣體,而循環氣體帶著污泥細粒和蒸發的水分離開干燥機。在干燥機內干燥溫度85℃,產生的污泥顆粒被循環氣體流化并產生激烈的混合。
由于流化床內依靠其自身的熱容量,滯留時間長和產品數量大,因此,即使供料的質量或水分有些波動也能確保干燥均勻,用循環的氣體將污泥細粒和灰塵帶出流化層,污泥顆粒通過旋轉氣鎖閥送至冷卻器,冷凝到小于40℃,通過輸送機送至產品料倉。
灰塵、污泥細粒與流化氣體在旋風分離器分離,灰塵、污泥細粒通過計量螺旋輸送機,從灰倉輸送到螺旋混合器。在那里灰塵與脫水污泥混合并通過螺旋輸送機再送回到流化床干燥機。干燥機系統和冷卻器系統的流化氣體均保持在一個封閉氣體回路。
循環氣體將污泥細粒和蒸發的水分帶離流化床干燥機。污泥細粒在旋風分離器內分離,而蒸發的水分在一個冷凝洗滌器內采用直接逆流噴水方式進行冷凝。蒸發的水分以及其它循環氣體從85℃左右冷卻為60℃,然后冷凝,冷凝下來的水離開循環氣體流回到污水處理區,冷凝器中干凈而冷卻的流化氣體又回到干燥機,干化污泥由冷卻回路氣體卻冷到低于40℃。
該干化系統的特點是:無返料系統,間接加熱,干燥機本身無動部件,故幾乎無需維修,但干化顆粒的粒徑無法控制。
3.6 磚瓦廠余熱烘干污泥技術。
目前窯爐制磚工藝以傳統的黏土配料燒制為主,主流工藝為:將黏土、粉煤灰、頁巖等按比例添加后,通過破碎系統破碎呈粉末狀,按比例添加攪拌均勻后進行陳化,陳化好的原料送入制磚機進行壓制成型,經過自動碼垛后進入窯爐燒制成品。此生產過程需消耗大量資源及能源,成品燒制需煤燃燒產生大量高溫進行焙燒,為保證成品質量窯爐內高溫降低到一定低溫后需引出窯爐,引出窯爐后的熱空氣約300℃,為保證尾氣處理系統的安全,余熱需要冷卻塔降溫至約100℃以下,才能進入尾氣處理系統,這樣大量熱量被白白浪費掉。
為充分利用能源,節約生產成本,在窯爐高溫余熱可接入的地方采用太陽能與高溫余熱綜合利用對廠區所在地的市政或生活污泥進行干化處理,干化后的污泥含水率降低,可作為制磚原材料進行資源化利用,該技術是在太陽能污泥干化的基礎上,通過開發窯爐高溫余熱熱能共同加速污泥內水分的蒸發;該工藝符合國家節能減排的政策,在減少能源浪費的同時,還能實現資源的更大價值的利用,滿足可持續發展要求,對建設地起到良好的環境效益;該技術工藝以運行成本低、操作簡單、污泥含水率低、維護保養容易等特點,得到市場的廣泛認可。
除上述外還有閃蒸式干燥器、螺旋式干燥機、薄膜干燥器、噴霧式干化器、多效蒸發器、微波干化器、帶式干燥機、多床干燥器等,同一類型的干化設備在不同的生產廠家也各有其特點。其中,比較先進的工藝技術還有太陽能污泥干化技術、低溫熱泵干化技術等等,有興趣的朋友可以點擊下面鏈接獲取詳細技術資料。天津純水設備,天津水處理設備,天津去離子水設備。
- 上一篇:水處理知識儲備:生化曝氣池泡沫問題全解析及控制辦法 2019/12/27
- 下一篇:天津純水設備:電鍍廢水處理通用解決方案 2019/12/14
